catia如何测量毛料尺寸_浅谈线束尺寸测量基准点的定义




在实际工作中,经常遇到这样的问题,线束图纸上面的设计尺寸很多时候标的比较粗糙,对线束尺寸测量的基准点定义不清晰,工艺这边经常搞不清楚到底从哪里开始测量?这将直接影响开线长度。到底包不包含连接器(接插件)或者端子本身的尺寸!下面线束对测量基准点作以剖析。
支线及干线测量基准点到支线的中心点,如图纸另有标注,则以图纸为准。如下图:

2.接插件出线测量基准点
3.孔型端子的尺寸测量点在端子孔中心,如图上另有标注,则以图纸为准。如下图

4.扎带,卡钉等固定点,测量尺寸在卡子的中心,图上另有标注,则以图纸为准。如下图

5.双绞线的测量
电线束中使用的双绞线,双绞线的绞距各个主机厂也有所差异,大多按照33绞/米来设定,进行端子压接作业中,双绞线拆开的长度一般不能超出50mm,测量基准如下图

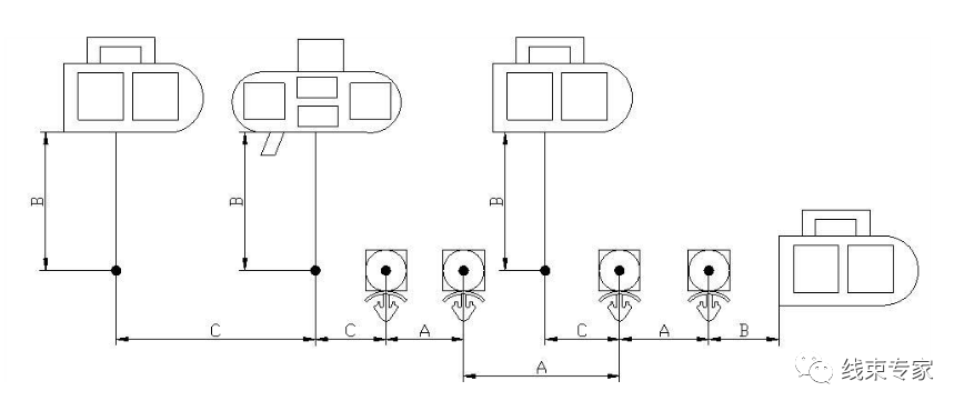
图例:

A一表示同一主干上相邻紧固件之间的尺寸(包括橡胶件);
B-表示插接器末端与相邻分支点、插接器末端与相邻紧固件之间的尺寸;
C一表示分支点与分支点、分支点与紧固件之间的尺寸。
注:应优先保证“A”尺寸的符合性。




猜你喜欢的文章►汽车线束图如何绘制?
►汽车线束电测台设计原则
►北汽福田汽车线束设计规范
► 汽车线束压接技术要求
►线束常用物料的选型原则
►电动汽车低压电器系统详解
►端子压接标准及剖面要求
► 汽车整车线束设计技术交流
► Catia绘制可变直径的扎带(卡扣)方法
►CATIA汽车线束绘制(布线)教程
►CATIA电气线束展平及工程图教程
► 端子压接操作规范及压接标准完全解读
►线束工装板布局图设计方法详解!
►汽车线束端子退针原因分析?
► 汽车电路图、原理框图、线束图、读技巧与要点
►企标,值得收藏!端子压接规范-节选
►如果你是搞线束的就过来看一下
线束相关教程推荐0.2020全套线束设计与工艺教程 (精华版)1.全套线束设计与工艺教程2019(独家出版)2.《汽车线束设计与工艺标准汇编》电子“小红书”3.《汽车线束设计与工艺教程》电子版“小蓝书” 4.《公众号2019年度文章合集500篇》“绿皮书”4a.2020CATIA线束设计视频教程(CATIA部分)4b.2020全套线束设计与工艺教程(不含CATIA部分)5a.2020-CHS线束教程(含软件下载)5c.2020-动力电池BMS开发系列教程5.Catia电气线束教程汇总,方便查找!6.汽车设计技术标准大全,值得收藏!7.新能源汽车之动力电池(锂电)技术资料大全8.新能源汽车培训视频教程9.精华!汽车高压电线束压接标准(共14页)10.新能源动力电池包BMS线束设计3D数模11.动力电池系统高压线束设计规范12.汽车线束设计3D模型数据(整车线束)13.CATIA线束常用电气零件库14.更多线束设计与工艺教程自助下载.....广告及商务合作“线束专家”公众号是专注于汽车电器、电线电缆、汽车线束、工业线束等线束行业技术、数据、教程及行业资讯发布平台,如果您有投稿、品牌宣传、线束相关业务推广需求,请加微信/QQ:362205584(加微信/QQ备注“推广”)合作共赢!知识星球温馨提示:
高质量线束学习社群《线束设计与工艺学院》 知识星球已经开通,不定期更新线束行业干货知识,欢迎扫码加入!


在看是一种鼓励|分享是最好支持
关注线束,连接你我;专注线束,链接世界!
我们期待与您的交流
留言评论区
长按图片识别小程序即可留言
本文来自互联网用户投稿,文章观点仅代表作者本人,不代表本站立场,不承担相关法律责任。如若转载,请注明出处。 如若内容造成侵权/违法违规/事实不符,请点击【内容举报】进行投诉反馈!

