FactoryIO自动化立体库与博图V16的仿真实验

一.本次目标实现对随机颜色的物料加工(两种颜色)以及不同颜色加工  以及立体仓库的存储

二.FactoryIO板块

1.物料投放

 2.物料加工

3.传送带分拣

 4.加工物料的合成

 5.码垛

6.立体仓库

整体

二.博图V16板块

1.PLC

2.触摸屏

 

 3.启动

4.分类

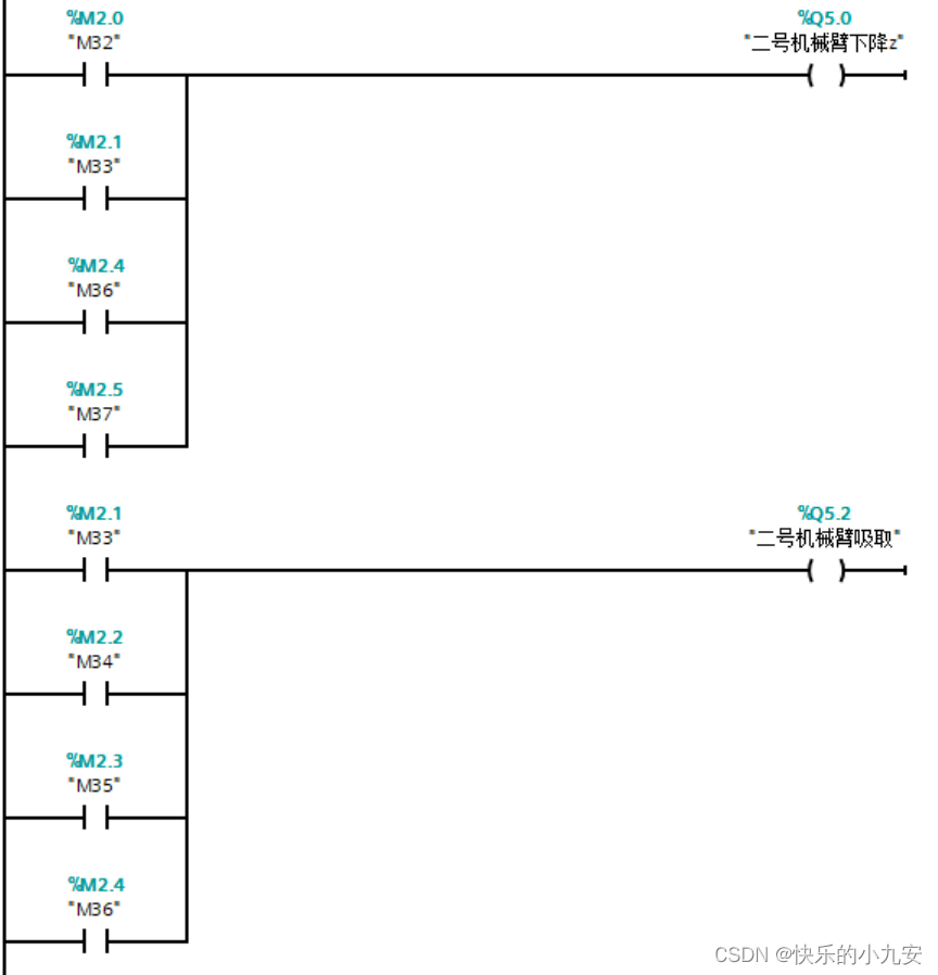
 5.机械臂加工

 

 


本文来自互联网用户投稿,文章观点仅代表作者本人,不代表本站立场,不承担相关法律责任。如若转载,请注明出处。 如若内容造成侵权/违法违规/事实不符,请点击【内容举报】进行投诉反馈!

相关文章

立即
投稿

微信公众账号

微信扫一扫加关注

返回
顶部